工程
Experion PKS Fieldbus总线技术在贵冶一系统中的应用
                                                                                                                                                                                                           廖小春   钟耀球
                                                                                                                                                                                                                                                             江西铜业公司贵溪冶炼厂      邮编 :335424
 
摘要:本文简述了Honeywell Experion PKS C300(过程知识系统)基金会现场总线在贵溪冶炼厂一系统闪速炉蒸汽干燥改造中的具体应用情况及解决方案, 以及FOUNDATION Fieldbus总线设备在设计和安装以及组态中应注意的问题。在改造实践中,Honeywell Experion PKS系统完美体现了 FOUNDATION Fieldbus卓越的性能和优势。
关键词:Honeywell Experion PKS C300系统   FF总线仪表   FOUNDATION Fieldbus  服务器
1、 前言
工艺生产为了适应铜冶炼的需求,及环境治理的标准,进行了一系统铜精矿蒸汽干燥系统改造,用于替代随厂建成的气流干燥系统,气流干燥系统已经不能满足时下的铜冶炼技术及安全环保标准。因此,在一系统DCS系统改造项目采用Honeywell Experion PKS C300(过程知识系统)的基础上,引用FOUNDATION Fieldbus技术。目前Experion PKS这一最新的开放式控制系统与FOUNDATION Fieldbus的开放式标准的集成是无缝透明的。这一无可比拟的组合是高性能的、先进的Fieldbus解决方案,且具有独特的优势。Experion PKS Fieldbus解决方案有着显著的调用性能和无与伦比的系统功能,同时还可降低安装成本、缩短调试时间并减少维护成本。
Experion PKS Fieldbus技术的应用,成功吸收了贵冶二系统铜酸项目成功应用FF现场总线技术的宝贵经验。它扩展了FF现场总线技术在贵冶控制系统中的应用,同时为今后工厂其他自动化更新换代,技术人才方面,以及工厂信息的数字化、网络化、智能化、集成化建设方面都奠定了更加坚实的基础。
2、 Experion PKS Fieldbus结构介绍  
HONEYWELL Experion PKS 系统支持现场总线(Fieldbus)通讯协议,充分发挥了现场总线开放性好、可靠性高以及可以高度分散控制等优势,来弥补传统的DCS布线复杂、开放性差的缺陷。
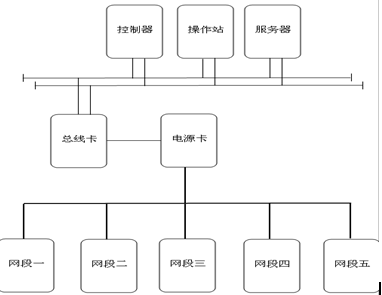
2.1、蒸汽干燥的总线仪表控制系统配置了2块非冗余的总线卡,每块卡均可配置4条网段,每条网段至少4台总线设备,总共只分布设置了5条网段来就实现了本系统的控制方案。如图2.1网段结构图及机柜内卡件配置图2.2和图2.3。
图2.1网段结构图
 
    
                                                                                                                                                                                             
图2.2及图2.3机柜内卡件配置图          
                                                             
2.2、所采用的现场总线(Fieldbus)技术配置方案如下:
1)由honeywell的总线卡(Fieldbus Interface)与上层控制器及服务器通讯通过冗余的冗错以太网FTE方式连接。
2)与下层通讯,先通过铠装金属丝屏蔽A类电缆,总线卡与总线电源(F801)的输入连接。
3)再通过铠装金属丝屏蔽A类电缆输出至现场总线分接盒。
4)然后通过非铠装金属丝屏蔽A类电缆与现场FF总线仪表通讯。
2.3、所采用的现场总线仪表类型及数量
注要选配了E+H、罗斯蒙特、横河、METSO这四个厂家的现场总线仪表,总共27台。
如表2.3所示:
表2.3 现场总线仪表配置表 
3、FF现场总线安装以及组态应用
在网段设计中首先必须确定网络的拓扑结构,拓扑结构的选择是根据现场设备的物理位置(设备安装布置图)以及现场设备装置功能来决定;相互关联的FF现场总线仪表尽可能设置在同一条网段上,另外还要考虑是否需要采用网段浪涌保护还是设备浪涌保护应视具体环境定,应尽可能选用大容量的网段供电设备。
3.1、安装设计的前期工作
1)根据蒸汽干燥机整套设备的设计图纸上所示的各个测点的位置,结合自身的实际情况,将各个FF总线仪表逐一划分区域,并把每个网段上设计的现场FF仪表的位号(TAG)、工位号说明和分配的地址提供给设备供应商,为的就是在组态时从FF总线仪表设备上读出的数据与相应的DD/CF文件一致,否则将给组态调试带来诸多麻烦。如图3.1FF总线仪表组态地址分配图
 
图3.1FF总线仪表组态地址分配图
2)遇到的问题及解决方案
①、网段上的设备无故丢失,失去通讯。这种现象正好是在工艺设备安装施工过程中出现的,这时的现场作业面复杂,电焊、敲击、切割等施工产生的干扰导致周边的FF总线仪表受到干扰,从而使整个网段通讯不正常。排查之后发现网段的主干屏蔽电缆不是铠装金属丝屏蔽A类电缆,全部更换铠装金属丝屏蔽A类电缆之后,通讯问题再也没有出现过。
建议:网段安装完后,最好借助于FF设备厂商提供的“现场总线网段设计工具”来检查网段设计是否满足要求。
②、现场总线仪表在通讯过程中,可以读取它的地址、位号,但是不能进行修改及写入,原因是因为总线仪表的表头上有跳线将其锁死了,必须重新将跳线调至允许写入位置,才能解决数据的修改及写入问题。
建议:总线仪表安装之前就检查一下各个仪表,将这步工作完成。
 
3.2、总线仪表组态工作
1)FF总线模块卡(Fieldbus Interface)只有自己的AI功能块,AO功能块和PID功能块,没有其它的功能块,所以,充分利用总线仪表提供的自身功能,而不需要任何专用编程,达到来减少网络的通讯量,提高FF总线的工作效率。标准的单回路中模拟量输入AI块和模拟量输出AO块必须为FF总线功能块,而PID功能块可用FF总线功能块,也可以用PKS C300的功能块。如图3.2所示为FF仪表标准的单回路PID功能块设计案例。
图3.2.1单回路PID功能块设计图
2)遇到的问题及解决方案
①针对FF总线阀门定位器调试过程中出现的问题,例如,角行程定位的YVP阀门定位器,转角范围在90度左右(-45---450),即0°在阀门开度的中间位置。但是在调试过程中,出现了调试时,行程超范围的现象,甚至负几百到正几百的行程显示。原因是必须确保阀门的初始化值,即AO输出初始值为50%的开度位置,对阀门进行初始化。如图3.2.2初始化设置图以及图3.2.3初始化调校图
图3.2.2初始化设置图

 
图3.2.3初始化调校图

 
经过上面的方法调校之后还是不能解决问题的话,可以肯定定位器出厂时就有点小问题。
4、 结束语
铜精矿蒸汽干燥系统的完成,使贵冶一系统闪速炉的生产技术水平上了一个新台阶,同时,Experion PKS Fieldbus的应用,提升了贵冶一系统闪速炉控制系统的整体性能,也在减轻维护人员的劳动强度、保护设备安全、保护环境方面将发挥重要的作用。
但是,FF设备费用高,对设备维护人员的知识、技能水平要求也高,尤其是设备资源管理系统的应用比较复杂,需要专业人员才能用好等等。
 
 
 
参考文献:
[1] 钟耀球,张卫华. FF总线技术在贵冶新30万吨工程中的应用[C]. 中国仪器仪表,2008(12)
[2] 张喜强,王晓宇等.Honeywell Experion PKS 在海上油气生产设施中的应用[C].中国修船,2010(5):48-51.
 
第一作者联系方式:
姓名: 廖小春
通信地址:江西省贵溪市冶金大道19号江铜集团贵溪冶炼厂计控车间 
邮编:335424 
手机:13870114941 
E-mail:lxch99128@163.com
 
 


主办单位:四川中色天业科技有限公司 地址:四川省成都市成华区双林路251号十一科技广场A座裙楼地上1-3层 邮编:610056   
电话:13301259049 蜀ICP备2022003569号    川公网安备51010802001207号